DTC CORRESPONDANTS
|
N° de DTC | Elément contrôlé |
Link |
|---|---|---|
| P043E |
Orifice de référence obstrué (intégré au module de pompe d'absorbeur de vapeurs de carburant) |
|
|
P043F | Débit élevé dans l'orifice de référence (intégré au module de pompe d'absorbeur de vapeurs de carburant) | |
|
P0441 |
|
|
|
P0451 | Parasite du signal du capteur de pression d'absorbeur de vapeurs de carburant (intégré dans le module de pompe d'absorbeur de vapeurs de carburant) |
|
|
P0452 | Basse tension du capteur de pression d'absorbeur de vapeurs de carburant (intégré dans le module de pompe d'absorbeur de vapeurs de carburant) | |
|
P0453 | Haute tension du capteur de pression d'absorbeur de vapeurs de carburant (intégré dans le module de pompe d'absorbeur de vapeurs de carburant) | |
|
P0455 | Fuite importante EVAP |
|
|
P0456 | Fuite légère EVAP | |
|
P2401 | Pompe de détection de fuite bloquée en position OFF (intégrée dans le module de pompe d'absorbeur de vapeurs de carburant) |
|
|
P2402 | Pompe de détection de fuite bloquée en position ON (intégrée dans le module de pompe d'absorbeur de vapeurs de carburant) | |
|
P2419 | Soupape de ventilation (intégrée au module de pompe d'absorbeur de vapeurs de carburant) bloquée en position fermée | |
|
P2420 | Soupape de ventilation (intégrée au module de pompe d'absorbeur de vapeurs de carburant) bloquée en position ouverte (ventilation) |
|
|
P2610 | Minuterie de non-fonctionnement (intégrée à l'ECM) |
|
Si l'un des DTC du système EVAP est émis, la pièce défectueuse peut être déterminée à l'aide du tableau ci-dessous.
REMARQUE:
Si la différence de pression de référence entre la première et la deuxième vérification est supérieure aux spécifications, tous les DTC correspondants à la pression de référence (P043E, P043F, P2401, P2402 et P2419) seront enregistrés.
DESCRIPTION
|
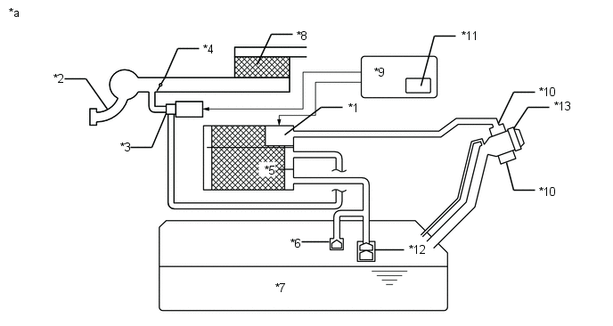
*1 | VSV de purge |
*2 | Ensemble de durite d'alimentation en vapeurs de carburant (durite EVAP) (vers collecteur d'admission) |
|
*3 | Ensemble de durite d'alimentation en vapeurs de carburant (durite EVAP) (en provenance de l'absorbeur de vapeurs de carburant) |
*4 | Module de pompe d'absorbeur de vapeurs de carburant - Capteur de pression d'absorbeur de vapeurs de carburant - Pompe de détection de fuite - Soupape de ventilation |
|
*5 | Absorbeur de vapeurs de carburant |
*6 | Filtre d'absorbeur de vapeurs de carburant |
|
*7 | Orifice d'entrée d'air |
*8 | Bouchon du réservoir à carburant |
|
*9 | Réservoir à carburant |
- | - |
|
*a | Emplacement du système EVAP (système de recyclage des vapeurs de carburant) |
*b | Canalisation de purge |
CONSEIL:
Le capteur de pression d'absorbeur de vapeurs de carburant, la pompe de détection de fuite et la soupape de ventilation sont intégrés au module de pompe d'absorbeur de vapeurs de carburant.
|
*1 | Module de pompe d'absorbeur de vapeurs de carburant |
*2 | Collecteur d'admission |
|
*3 | VSV de purge |
*4 | Papillon |
|
*5 | Absorbeur de vapeurs de carburant |
*6 | Soupape de coupure |
|
*7 | Réservoir à carburant |
*8 | Epurateur d'air |
|
*9 | ECM |
*10 | Filtre d'absorbeur de vapeurs de carburant |
|
*11 | Minuterie de non-fonctionnement |
*12 | Clapet de retenue en cas de retournement |
|
*13 | Bouchon du réservoir à carburant |
- | - |
|
*a | Circuit du système EVAP |
- | - |
REMARQUE:
Dans le système EVAP de ce véhicule, le fait de mettre la soupape de ventilation en position ON ne bloque pas le système EVAP. Pour rechercher d'éventuelles fuites dans le système EVAP, débrancher la durite de ventilation d'entrée d'air et appliquer la pression depuis l'extérieur de l'absorbeur de vapeurs de carburant.
Lorsque le moteur tourne et qu'une condition prédéterminée (circuit fermé, etc.) est remplie, la VSV de purge est ouverte par l'ECM et les vapeurs de carburant stockées dans l'absorbeur de vapeurs de carburants sont purgées vers le collecteur d'admission. L'ECM modifie le taux de cycle de service de la VSV de purge pour contrôler le débit de purge.
Le débit de purge est également déterminé par la pression d'admission. De la pression atmosphérique entre dans l'absorbeur de vapeurs de carburant via la soupape de ventilation de manière à maintenir le flux de purge lorsque la pression négative (dépression) est exercée sur l'absorbeur de vapeurs de carburant.
Les deux contrôles suivants sont effectués pour s'assurer que l'EVAP fonctionne correctement.
1. Contrôle sans la clé
Ce contrôle recherche d'éventuels dysfonctionnements dans le module de pompe d'absorbeur de vapeurs de carburant et fuites dans le système EVAP (système de recyclage des vapeurs de carburant). Le contrôle démarre 5 heures* après la mise en position OFF du contacteur d'allumage. Un délai de 5 heures minimum est nécessaire pour permettre au carburant de refroidir afin de stabiliser la pression du système EVAP, ce qui permet un contrôle plus précis du système EVAP.
La pompe de détection de fuite crée une pression négative (dépression) dans le système EVAP et la pression est mesurée. Enfin, l'ECM recherche d'éventuelles fuites dans le système EVAP et des dysfonctionnements dans le module de pompe d'absorbeur de vapeurs de carburant et la VSV de purge sur la base de la pression du système EVAP.
CONSEIL:
*: Si la température du liquide de refroidissement du moteur n'est pas inférieure à 35°C (95°F) 5 heures après avoir mis le contacteur d'allumage en position OFF, la vérification de contrôle commence 2 heures plus tard. Si la température n'est toujours pas inférieure à 35°C (95°F) 7 heures après avoir mis le contacteur d'allumage en position OFF, la vérification de contrôle commence 2,5 heures plus tard.
2. Contrôle du flux de purge
Le contrôle du flux de purge inclut 2 vérifications. Le 1er contrôle se fait en permanence et le 2ème contrôle est activé quand cela s'avère nécessaire.
- 1er contrôle
Lorsque le moteur tourne et que la soupape VSV de purge (soupape de commutation de dépression) est en position ON (ouverture), l'ECM contrôle le flux de purge en mesurant la variation de pression du système EVAP. En l'absence de pression négative, l'ECM lance le 2ème contrôle.
- 2ème contrôle
La soupape de ventilation est mise en position ON (fermeture) puis la pression du système EVAP est mesurée. Si la variation de pression est inférieure à 0,15 kPa (jauge) [1,125 mmHg (jauge)], l'ECM considère qu'il y a un blocage en position fermée de la VSV de purge, il allume le MIL et enregistre le DTC P0441 (logique de détection à 2 cycle(s)).
- Vérification de la pression atmosphérique:
- Pour assurer une détection fiable du dysfonctionnement, la variation entre les pressions atmosphériques, avant et après le contrôle de flux de purge, est mesurée par l'ECM.
|
*1 | Absorbeur de vapeurs de carburant |
*2 | vers le collecteur d'admission |
|
*3 | ECM |
*4 | Minuterie de non-fonctionnement |
|
*5 | VSV de purge (ON) |
*6 | Bouchon du réservoir à carburant |
|
*7 | Filtre d'absorbeur de vapeurs de carburant |
*8 | Réservoir à carburant |
|
*9 | Pompe de détection de fuite (OFF) |
*10 | Capteur de pression d'absorbeur de vapeurs de carburant |
|
*11 | Orifice de référence (0,02 inches) |
*12 | Soupape de ventilation (OFF) |
|
*13 | Module de pompe d'absorbeur de vapeurs de carburant |
- | - |
|
*a | EVAP Purge Flow |
- | - |
|
Pièce constitutive | Fonctionnement |
|---|---|
|
Absorbeur de vapeurs de carburant | Contient du charbon actif pour absorber les vapeurs générées (EVAP) dans le réservoir à carburant. |
|
Soupape de coupure | Situé dans le réservoir à carburant. La soupape flotte et se referme lorsque le réservoir à carburant est plein à 100 %. |
|
VSV de purge (soupape de commutation de dépression) |
Ouvre ou ferme la canalisation entre l'absorbeur de vapeurs de carburant et le collecteur d'admission. L'ECM utilise la VSV de purge pour contrôler le flux de purge EVAP. Pour décharger les vapeurs absorbées par l'absorbeur de vapeurs de carburant vers le collecteur d'admission, l'ECM ouvre la VSV de purge. Le volume de décharge EVAP vers le collecteur d'admission est contrôlé par le cycle de service de la VSV de purge (durée de transport de courant). (ouvert(e): ON, fermé(e): OFF) |
|
Clapet de retenue en cas de retournement |
Situé dans le réservoir à carburant. La soupape se ferme sous son propre poids lorsque le véhicule se renverse afin d'empêcher l'écoulement du carburant. |
| Minuterie de non-fonctionnement |
Intégrée à l'ECM. Destinée à garantir un contrôle EVAP précis, elle mesure un délai de 5 heures (+-15 min) après la mise en position OFF du contacteur d'allumage. Ceci permet au carburant de refroidir et à la pression du système EVAP de se stabiliser. Lorsque près de 5 heures se sont écoulées, l'ECM est activé (se reporter à la fig. 3). |
|
Module de pompe d'absorbeur de vapeurs de carburant |
Comprend les pièces (a) à (d) indiquées ci-dessous. Le module de pompe d'absorbeur de vapeurs de carburant ne peut pas être démonté. |
|
(a) Soupape de ventilation | Ventile et ferme le système EVAP. Lorsque l'ECM active la soupape, le système EVAP se referme. Lorsque l'ECM met la soupape en position OFF, le système EVAP est ventilé. Pression négative (dépression) créée dans le système EVAP pour vérifier la présence de fuites dans le système EVAP en fermant la VSV de purge, en mettant la soupape de ventilation en position ON (fermée) et en actionnant la pompe de détection de fuite (se reporter à la fig. 1). |
| (b) Capteur de pression d'absorbeur de vapeurs de carburant |
Indique la pression sous forme de tension. L'ECM fournit une tension régulée de 5 V au capteur de pression et utilise la rétroaction du capteur pour contrôler la pression EVAP (cf. fig. 2). |
|
(c) Pompe de détection de fuite | Crée une pression négative (dépression) dans le système EVAP pour rechercher d'éventuelles fuites. |
|
(d) Orifice de référence | Présente une ouverture de 0,02 pouce de diamètre. La dépression produite par l'orifice suite à la fermeture de la VSV de purge, à la mise en position OFF de la soupape de ventilation et à l'activation de la pompe de détection de fuite permet de contrôler la pression de référence. La pression de référence est utilisée pour la vérification de fuites légère du système EVAP. |
|
*1 | Absorbeur de vapeurs de carburant |
*2 | Orifice de référence (0,02 pouce) |
|
*3 | Capteur de pression d'absorbeur de vapeurs de carburant |
- | - |
|
*a | Module de pompe d'absorbeur de vapeurs de carburant (fig. 1) |
*b | Débit d'air |
|
*c | Condition: Flux de purge |
*d | Condition: Recherche de fuite |
|
*e | Soupape de ventilation: OFF (ventilation) |
*f | vers le filtre de l'absorbeur de vapeurs de carburant (atmosphère): |
|
*g | Pompe de détection de fuite: OFF |
*h | Soupape de ventilation: ON (fermé(e)) |
|
*i | Pompe de détection de fuite: ON |
- | - |
SCHEMA DE CABLAGE
Se reporter au DTC P0451.
Cliquer ici
MESURE DE PRECAUTION / REMARQUE / CONSEIL
REMARQUE:
- Vérifier les fusibles pour les circuits liés à ce système avant d'effectuer la procédure suivante.
- Le Techstream est nécessaire pour exécuter la procédure de recherche de pannes suivante.
CONSEIL:
- L'utilisation des résultats de contrôle du Techstream permet de confirmer le bon fonctionnement du système EVAP (vapeurs de carburant).
- Relever les données d'arrêt sur image à l'aide du Techstream. L'ECM enregistre les informations relatives aux conditions de conduite et au véhicule sous forme de données d'arrêt sur image au moment où un DTC est enregistré. Lors de la recherche de pannes, les données d'arrêt sur image peuvent permettre de déterminer si le véhicule roulait ou non, si le moteur était ou non monté en température, si le rapport air/carburant était pauvre ou riche et elles peuvent permettre de déterminer diverses autres données au moment de l'apparition du dysfonctionnement.
PERIODE TEST DE CONFIRMATION
CONSEIL:
Après une réparation, vérifier le statut du contrôle en effectuant la confirmation de contrôle sans la clé et la confirmation de contrôle du flux de purge décrites ci-dessous.
1. CONFIRMATION DE CONTROLE SANS LA CLE
(a) Conditions préalables
Le contrôle ne sera effectué que si:
- Le véhicule a roulé pendant 10 minutes minimum (en ville ou sur autoroute).
- Le réservoir à carburant est rempli à moins de 90 %.
- L'altitude est inférieure à 2 400 m (7 875 pi).
- La température du liquide de refroidissement du moteur est comprise entre 4,4 et 35°C (40 et 95°F).
- La température d'air d'admission est comprise entre 4,4 et 35°C (40 et 95°F).
- Le véhicule reste à l'arrêt (la vitesse du véhicule est de 0 km/h [0 mi/h]).
(b) Conditions de contrôle
- Laisser le moteur tourner au ralenti pendant au moins 5 minutes.
- Mettre le contacteur d'allumage en position OFF et attendre 6 heures (8 ou 10,5 heures).
CONSEIL:
Ne pas faire démarrer le moteur avant d'avoir vérifié le "Monitor Status". Si le moteur a démarré, les étapes décrites ci-dessus doivent être recommencées.
(c) Statut de contrôle
- Brancher le Techstream sur le DLC3.
- Mettre le contacteur d'allumage en position ON.
- Allumer le Techstream.
- Sélectionner les menus suivants: Powertrain / Engine and ECT / Monitor / Current Monitor.
- Vérifier le statut du contrôle affiché sur le Techstream.
CONSEIL:
Si "Incomplete" s'affiche, le contrôle n'est pas terminé. S'assurer que les conditions préalables ont été remplies et effectuer à nouveau les conditions de contrôle.
2. CONFIRMATION DE CONTROLE DE FLUX DE PURGE (P0441)
CONSEIL:
Effectuer cette confirmation de contrôle une fois que la confirmation de contrôle sans la clé indique "Complete".
(a) Conditions préalables
Le contrôle ne sera effectué que si:
- Le véhicule a roulé pendant 10 minutes minimum (en ville ou sur autoroute).
- La température du liquide de refroidissement du moteur est de 4,4°C (40°F) minimum.
- La température d'air d'admission est de 4,4°C (40°F) minimum.
(b) Conditions de contrôle
- Relâcher la pression du réservoir à carburant en déposant et en reposant le bouchon du réservoir à carburant.
- Faire monter le moteur en température jusqu'à ce que la température du liquide de refroidissement du moteur dépasse les 75°C (167°F).
- Augmenter le régime moteur jusqu'à 3 000 tr/min une seule fois.
- Laisser le moteur tourner au ralenti et activer le contacteur A/C pendant 1 minute.
(c) Statut de contrôle
- Mettre le contacteur d'allumage en position OFF (lorsqu'il est en position ON ou que le moteur tourne).
- Brancher le Techstream sur le DLC3.
- Mettre le contacteur d'allumage en position ON.
- Allumer le Techstream.
- Sélectionner les menus suivants: Powertrain / Engine and ECT / Monitor / Current Monitor.
- Vérifier le statut du contrôle affiché sur le Techstream.
CONSEIL:
Si "Incomplete" s'affiche, le contrôle n'est pas terminé. S'assurer que les conditions préalables ont été remplies et effectuer à nouveau les conditions de contrôle.
RESULTAT DU CONTROLE
Se reporter aux informations détaillées relatives dans la section Statut de contrôle de vérification.
Cliquer ici
|
ID de contrôle | ID du test |
Calcul d'échelle | Unité |
Description |
|---|---|---|---|---|
| $3D |
$C9 | Multiplier par 0,001 |
kPa | Valeur de test d'une fuite légère |
|
ID de contrôle | ID du test |
Calcul d'échelle | Unité |
Description |
|---|---|---|---|---|
| $3D |
$CA | Multiplier par 0,001 |
kPa | Valeur de test d'une fuite importante |
|
ID de contrôle | ID du test |
Calcul d'échelle | Unité |
Description |
|---|---|---|---|---|
| $3D |
$CB | Multiplier par 0,001 |
kPa | Valeur de test d'une pompe de détection de fuite bloquée en position OFF |
|
ID de contrôle | ID du test |
Calcul d'échelle | Unité |
Description |
|---|---|---|---|---|
| $3D |
$CD | Multiplier par 0,001 |
kPa | Valeur de test d'une pompe de détection de fuite bloquée en position ON |
|
ID de contrôle | ID du test |
Calcul d'échelle | Unité |
Description |
|---|---|---|---|---|
| $3D |
$CE | Multiplier par 0,001 |
kPa | Valeur de test d'une soupape de ventilation bloquée en position OFF |
|
ID de contrôle | ID du test |
Calcul d'échelle | Unité |
Description |
|---|---|---|---|---|
| $3D |
$CF | Multiplier par 0,001 |
kPa | Valeur de test d'une soupape de ventilation bloquée en position ON |
|
ID de contrôle | ID du test |
Calcul d'échelle | Unité |
Description |
|---|---|---|---|---|
| $3D |
$D0 | Multiplier par 0,001 |
kPa | Valeur de test lorsque le débit est faible dans l'orifice de référence |
|
ID de contrôle | ID du test |
Calcul d'échelle | Unité |
Description |
|---|---|---|---|---|
| $3D |
$D1 | Multiplier par 0,001 |
kPa | Valeur de test lorsque le débit est élevé dans l'orifice de référence |
|
ID de contrôle | ID du test |
Calcul d'échelle | Unité |
Description |
|---|---|---|---|---|
| $3D |
$D4 | Multiplier par 0,001 |
kPa | Valeur de test d'une VSV de purge bloquée en position fermée |
|
ID de contrôle | ID du test |
Calcul d'échelle | Unité |
Description |
|---|---|---|---|---|
| $3D |
$D5 | Multiplier par 0,001 |
kPa | Valeur de test d'une VSV de purge bloquée en position ouverte |
|
ID de contrôle | ID du test |
Calcul d'échelle | Unité |
Description |
|---|---|---|---|---|
| $3D |
$D7 | Multiplier par 0,001 |
kPa | Valeur de test lorsque le flux de purge insuffisant |
PROCEDURE
| 1. |
CONFIRMER DTC |
(a) Mettre le contacteur d'allumage en position OFF et attendre 10 secondes.
(b) Mettre le contacteur d'allumage en position ON.
(c) Mettre le contacteur d'allumage en position OFF et attendre 10 secondes.
(d) Brancher le Techstream sur le DLC3.
(e) Mettre le contacteur d'allumage en position ON.
(f) Allumer le Techstream.
(g) Sélectionner les menus suivants: Powertrain / Engine and ECT / Trouble Codes.
Powertrain > Engine and ECT > Trouble Codes(h) Confirmer les DTC et les données d'arrêt sur image.
Si certains DTC du système EVAP sont enregistrés, la pièce défectueuse peut être déterminée à l'aide du tableau ci-dessous.
REMARQUE:
Si la différence de pression de référence entre la première et la deuxième vérification est supérieure aux spécifications, les DTC correspondants à la pression de référence (P043E, P043F, P2401, P2402 et P2419) seront tous enregistrés.
|
| 2. |
EFFECTUER UNE VERIFICATION DU SYSTEME EVAP (MODE AUTOMATIQUE) |
REMARQUE:
- La fonction "Evaporative System Check (Automatic Mode)" comprend 6 étapes qui sont exécutées automatiquement par le Techstream. Cette opération dure environ 24 minutes maximum.
- Ne pas effectuer la fonction "Evaporative System Check" lorsque le réservoir à carburant est plein à plus de 90 % car la soupape de coupure peut être fermée, empêchant ainsi la vérification des fuites dans le réservoir à carburant.
- Ne pas faire tourner le moteur au cours de cette opération.
- Lorsque la température du carburant est de 35°C (95°F) minimum, une quantité importante de vapeurs se forme et les résultats de la vérification sont inexacts. Lors de la fonction Evaporative System Check, maintenir la température en dessous de 35°C (95°F).
(a) Brancher le Techstream sur le DLC3.
(b) Mettre le contacteur d'allumage en position ON.
(c) Allumer le Techstream.
(d) Supprimer les DTC.
Cliquer ici
(e) Sélectionner les menus suivants: Powertrain / Engine and ECT / Utility / Evaporative System Check / Automatic Mode.
Powertrain > Engine and ECT > Utility|
Affichage du tester |
|---|
|
Evaporative System Check |
(f) Une fois la "Evaporative System Check" terminée, vérifier les DTC en attente en sélectionnant les menus suivants: Powertrain / Engine and ECT / Trouble Codes.
Powertrain > Engine and ECT > Trouble CodesCONSEIL:
Si l'affichage ne présente aucun DTC en attente, effectuer la période test de confirmation. Après cette confirmation, vérifier les DTC en attente. Si aucun DTC ne s'affiche, le système EVAP fonctionne normalement.
|
| 3. |
EFFECTUER UNE VERIFICATION DU SYSTEME EVAP (MODE MANUEL) |
REMARQUE:
- Dans la vérification du recyclage des vapeurs de carburant (mode manuel), la série de 6 étapes de la vérification du recyclage des vapeurs de carburant est exécutée manuellement à l'aide du Techstream.
- Ne pas effectuer la fonction "Evaporative System Check" lorsque le réservoir à carburant est plein à plus de 90 % car la soupape de coupure peut être fermée, empêchant ainsi la vérification des fuites dans le réservoir à carburant.
- Ne pas faire tourner le moteur au cours de cette opération.
- Lorsque la température du carburant est de 35°C (95°F) minimum, une quantité importante de vapeurs se forme et les résultats de la vérification sont inexacts. Lors de la fonction Evaporative System Check, maintenir la température en dessous de 35°C (95°F).
(a) Brancher le Techstream sur le DLC3.
(b) Mettre le contacteur d'allumage en position ON.
(c) Allumer le Techstream.
(d) Supprimer les DTC.
Cliquer ici
(e) Sélectionner les menus suivants: Powertrain / Engine and ECT / Utility / Evaporative System Check / Manual Mode.
Powertrain > Engine and ECT > Utility|
Affichage du tester |
|---|
|
Evaporative System Check |
|
| 4. |
EFFECTUER UNE VERIFICATION DU SYSTEME EVAP (ETAPE 1/6) |
(a) Vérifier la pression EVAP à l'étape 1/6.
Résultat:
|
DTC*1 | Résultat |
Organe incriminé potentiel |
Passer au point |
|---|---|---|---|
|
- | Pratiquement aucune variation de la pression EVAP |
Pas encore déterminé |
A |
| P0451 |
La pression EVAP varie de +/-0,3 kPa (jauge) [2,25 mmHg (jauge)] minimum |
Parasite du signal du capteur de pression d'absorbeur de vapeurs de carburant |
B |
| (P0452 ou P0453)*2 |
|
Le capteur de pression de l'absorbeur de vapeurs de carburant ou son circuit présente un dysfonctionnement |
C |
- *1: Ces DTC sont déjà présents dans l'ECM lorsque le véhicule arrive et sont confirmés à l'étape "Confirm DTC" ci-dessus.
- *2: Si le circuit du capteur de pression de l'absorbeur de vapeurs de carburant présente une coupure ou un court-circuit, le DTC P0452 ou P0453 est enregistré 0,5 seconde après que le contacteur d'allumage est mis en position ON.
CONSEIL:
*3: La mesure du capteur de pression de l'absorbeur de vapeurs de carburant se trouve dans la plage de sortie standard de 70 Ã 110 kPa (abs) [525 Ã 825 mmHg (abs)]. Cela varie avec le temps.
| B |
| PASSER AU POINT 48 |
| C |
| PASSER AU POINT 49 |
|
| 5. |
EFFECTUER UNE VERIFICATION DU SYSTEME EVAP (ETAPE 1/6 A 2/6) |
(a) Vérifier la pression du système EVAP aux étapes 1/6 et 2/6.
Résultat:
|
DTC* | Résultat |
Organe incriminé potentiel |
Passer au point |
|---|---|---|---|
|
- | Pratiquement aucune variation de la pression du système EVAP pendant l'étape 1/6. Ensuite, diminution jusqu'à la pression de référence. |
Pas encore déterminé |
A |
| P2402 |
Légère différence entre les pressions EVAP pendant les étapes 1/6 et 2/6. |
Pompe de détection de fuite bloquée en position ON |
B |
- *: Ces DTC sont déjà présents dans l'ECM lorsque le véhicule arrive et sont confirmés à l'étape "Confirm DTC" ci-dessus.
CONSEIL:
La première pression de référence est la valeur déterminée à l'étape 2/6.
| B |
| PASSER AU POINT 45 |
|
| 6. |
EFFECTUER UNE VERIFICATION DU SYSTEME EVAP (ETAPE 2/6) |
CONSEIL:
Noter les pressions vérifiées dans les éléments de vérification (A) et (B) ci-dessous.
(a) Vérifier la pression EVAP 4 secondes après activation*1 de la pompe de détection de fuite (A).
*1: La pompe de détection de fuite commence à fonctionner une fois l'étape 1/6 terminée et l'étape 2/6 commencée.
(b) Vérifier à nouveau la pression EVAP une fois cette dernière stabilisée. Cette pression est la pression de référence (B).
Résultat:
|
DTC*2. | Résultat |
Organe incriminé potentiel |
Passer au point |
|---|---|---|---|
|
- | La pression EVAP dans l'élément de vérification (B) est compris entre -4,85 kPa (manomètre) et -1,057 kPa (manomètre) [-36,38 mmHg (manomètre) et -7,929 mmHg (manomètre)] | Pas encore déterminé |
A |
| P043F et P2401 |
La pression EVAP dans l'élément de vérification (B) est -1,057 kPa (jauge) [-7,929 mmHg (jauge)] minimum |
|
B |
| P043E |
La pression EVAP dans l'élément de vérification (B) est de -4,85 kPa (manomètre) [-36,38 mmHg (manomètre)] maximum |
Orifice de référence obstrué |
C |
| P2419 |
La pression EVAP dans l'élément de vérification (A) est supérieure à -0,25 kPa (jauge) [-1,875 mmHg (jauge)] |
|
D |
- *2: Ces DTC sont déjà présents dans l'ECM lorsque le véhicule arrive et sont confirmés à l'étape "Confirm DTC" ci-dessus.
| B |
| PASSER AU POINT 36 |
| C |
| PASSER AU POINT 48 |
| D |
| PASSER AU POINT 37 |
|
| 7. |
EFFECTUER UNE VERIFICATION DU SYSTEME EVAP (ETAPE 2/6 A 3/6) |
(a) Vérifier la pression EVAP à l'étape 3/6.
Résultat:
|
DTC* | Résultat |
Organe incriminé potentiel |
Passer au point |
|---|---|---|---|
|
- | La pression EVAP augmente de 0,3 kPa (jauge) [2,25 mmHg (jauge)] minimum dans les 10 secondes qui suivent le passage de l'étape 2/6 à l'étape 3/6 |
Pas encore déterminé |
A |
| P2420 |
Aucune variation de la pression du système EVAP même après le passage de l'étape 2/6 à l'étape 3/6 |
|
B |
- *: Ces DTC sont déjà présents dans l'ECM lorsque le véhicule arrive et sont confirmés à l'étape "Confirm DTC" ci-dessus.
| B |
| PASSER AU POINT 32 |
|
| 8. |
EFFECTUER UNE VERIFICATION DU SYSTEME EVAP (ETAPE 3/6) |
(a) Patienter jusqu'à ce que la variation de pression EVAP soit inférieure à 0,1 kPa (manomètre) [0,75 mmHg (manomètre)] pendant 40 secondes.
(b) Mesurer la pression EVAP et enregistrer cette valeur.
CONSEIL:
Quelques minutes d'attente sont nécessaires pour que la pression EVAP soit saturée. Si le réservoir contient une faible quantité de carburant, l'opération peut durer jusqu'à 15 minutes.
|
| 9. |
EFFECTUER UNE VERIFICATION DU SYSTEME EVAP (ETAPE 4/6) |
(a) Vérifier la pression EVAP à l'étape 4/6.
Résultat:
|
DTC*1 | Résultat |
Organe incriminé potentiel |
Passer au point |
|---|---|---|---|
|
- | La pression EVAP augmente de 0,3 kPa (jauge) [2,25 mmHg (jauge)] minimum dans les 10 secondes qui suivent le passage de l'étape 3/6 à l'étape 4/6 |
Pas encore déterminé |
A |
| P0441*2 |
La pression EVAP augmente de 0,3 kPa (jauge) [2,25 mmHg (jauge)] minimum dans les 10 secondes qui suivent le passage de l'étape 3/6 à l'étape 4/6 |
|
B |
| P0441 |
La variation de pression EVAP se situe en dessous de 0,3 kPa (manomètre) [2,25 mmHg (manomètre)] pendant 10 secondes après le passage de l'étape 3/6 à l'étape 4/6 |
|
C |
- *1: Ces DTC sont déjà présents dans l'ECM lorsque le véhicule arrive et sont confirmés à l'étape "Confirm DTC" ci-dessus.
- *2: Ce résultat suggère que le contrôle du flux de purge a enregistré le DTC pendant que le moteur était en train de tourner, suite à l'obstruction de la canalisation de purge ou au dysfonctionnement de la VSV de purge, ou alors que le résultat du test de contrôle sans la clé montrait des valeurs limites.
| B |
| PASSER AU POINT 12 |
| C |
| PASSER AU POINT 20 |
|
| 10. |
EFFECTUER UNE VERIFICATION DU SYSTEME EVAP (ETAPE 5/6) |
(a) Vérifier la pression EVAP à l'étape 5/6.
(b) Comparer la pression du système EVAP de l'étape 3/6 et la deuxième pression de référence (étape 5/6).
Résultat:
|
DTC* | Résultat |
Organe incriminé potentiel |
Passer au point |
|---|---|---|---|
|
- | Pression du système EVAP de l'étape 3/6 inférieure à la deuxième pression de référence (étape 5/6). |
Pas encore déterminé(e) (aucune fuite du système EVAP) |
A |
| P0441 et P0455 |
Pression du système EVAP de l'étape 3/6 supérieure à la [deuxième pression de référence (étape 5/6) x 0,2] |
|
B |
| P0456 |
Pression du système EVAP de l'étape 3/6 supérieure à la deuxième pression de référence (étape 5/6) |
Fuite légère EVAP |
- *: Ces DTC sont déjà présents dans l'ECM lorsque le véhicule arrive et sont confirmés à l'étape "Confirm DTC" ci-dessus.
| B |
| PASSER AU POINT 20 |
|
| 11. |
REPARER OU REMPLACER LES ELEMENTS ET LES PIECES CONSTITUTIVES INDIQUES PAR LES DTC EMIS |
(a) Réparer les zones endommagées indiquées par les DTC relevés lorsque le véhicule a été amené à l'atelier.
| SUIVANT | | PASSER AU POINT 24 |
| 12. |
VERIFIER LA DURITE EVAP (VSV DE PURGE - ABSORBEUR DE VAPEURS DE CARBURANT) |
(a) Vérifier la présence éventuelle d'une obstruction dans la canalisation de purge EVAP entre la VSV de purge et l'absorbeur de vapeurs de carburant.
OK:
Il n'y a pas d'obstruction dans la canalisation de purge EVAP entre la VSV de purge et l'absorbeur de vapeurs de carburant.
| INCORRECT | | PASSER AU POINT 25 |
|
| 13. |
VERIFIER LA DURITE EVAP (VSV DE PURGE - COLLECTEUR D'ADMISSION) |
| (a) Débrancher l'ensemble de durite d'alimentation en vapeurs de carburant (branchée sur le collecteur d'admission) de la VSV de purge. |
|
(b) Faire démarrer le moteur.
(c) Confirmer, à l'aide du doigt, qu'une aspiration est exercée dans la durite.
Résultat:
|
Résultat de l'essai | Organe incriminé potentiel |
Passer au point |
|---|---|---|
|
Aspiration appliquée | Durite EVAP ente la VSV de purge et le collecteur d'admission normale
|
A |
| Aucune aspiration |
|
B |
| B |
| PASSER AU POINT 17 |
|
| 14. |
VERIFIER LA VSV DE PURGE |
(a) Déposer la VSV de purge.
| (b) Appliquer la tension de la batterie aux bornes de la VSV de purge. |
|
(c) S'assurer que l'air circule de l'orifice E vers l'orifice F.
Résultat:
|
Résultat de l'essai |
|
|---|

